

Описание и характеристики
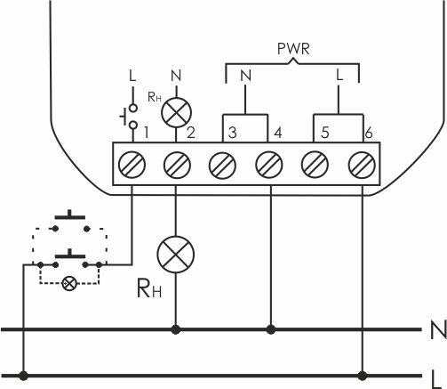
Реле импульсное предназначено для включения/выключения освещения, электроустановок и т.п. из нескольких мест при помощи параллельно соединенных кнопок. Реле имеет две секции и позволяют с соответствующей последовательностью управлять двумя нагрузками. Управление состоянием реле осуществляется по двухпроводной линии путем нажатия любой кнопки. с встроенным таймером, для установки в монтажную коробку Ø 60 мм 100–265B AC 16A 1NO IP20 Евроавтоматика ФиФ
Управляющее напряжение 1
100...265 В
Тип управляющего напряжения 1
AC (перемен.)
Количество нормально открытых контактов (НО)
1
Показать все характеристики